Till sidans huvudinnehåll
  • Välkommen till Yourex - Din Grossist på bilelektriska reservdelar.

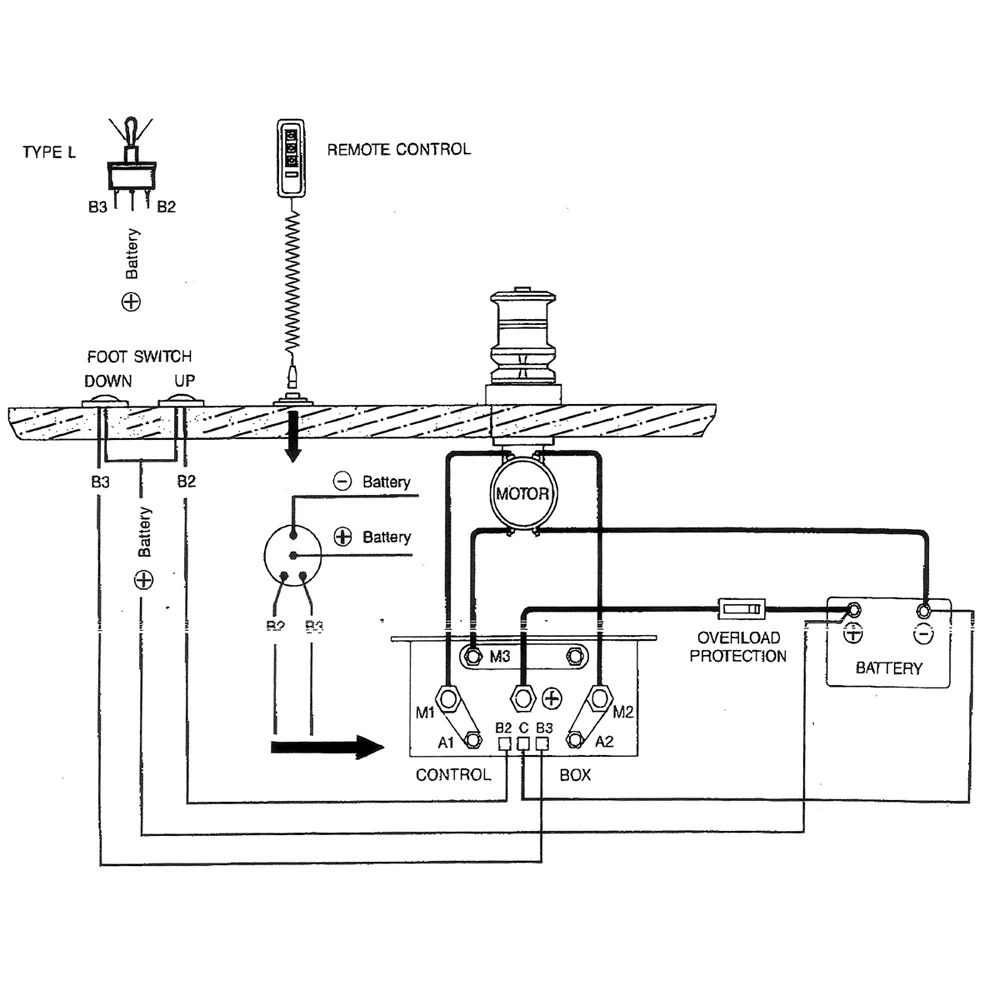
Artikelnr: 12-802-2420

Dubbelrelä 12V, DC Motor K.box

Teknisk info:

12V-100A, DC Motor kontrollbox

Beskrivning

Dubbelrelä 12V, DC Motor K.box 12V-100A, DC Motor kontrollbox 120x60x100mm. Passar DC motorer, Ankarspel Marin mm.